
This is the Dynaco Mark IV manual. I hope you find
it useful.
Please use your browsers "back" button
for naviagtion.
Cover page
Specifications
Page 1 - Assembly Description
Page 2 - Mechanical Assembly & Wiring
Page 3 - More Wiring Steps
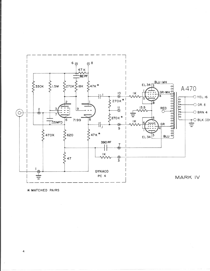
Page 4 - Main Amplifier Schematic
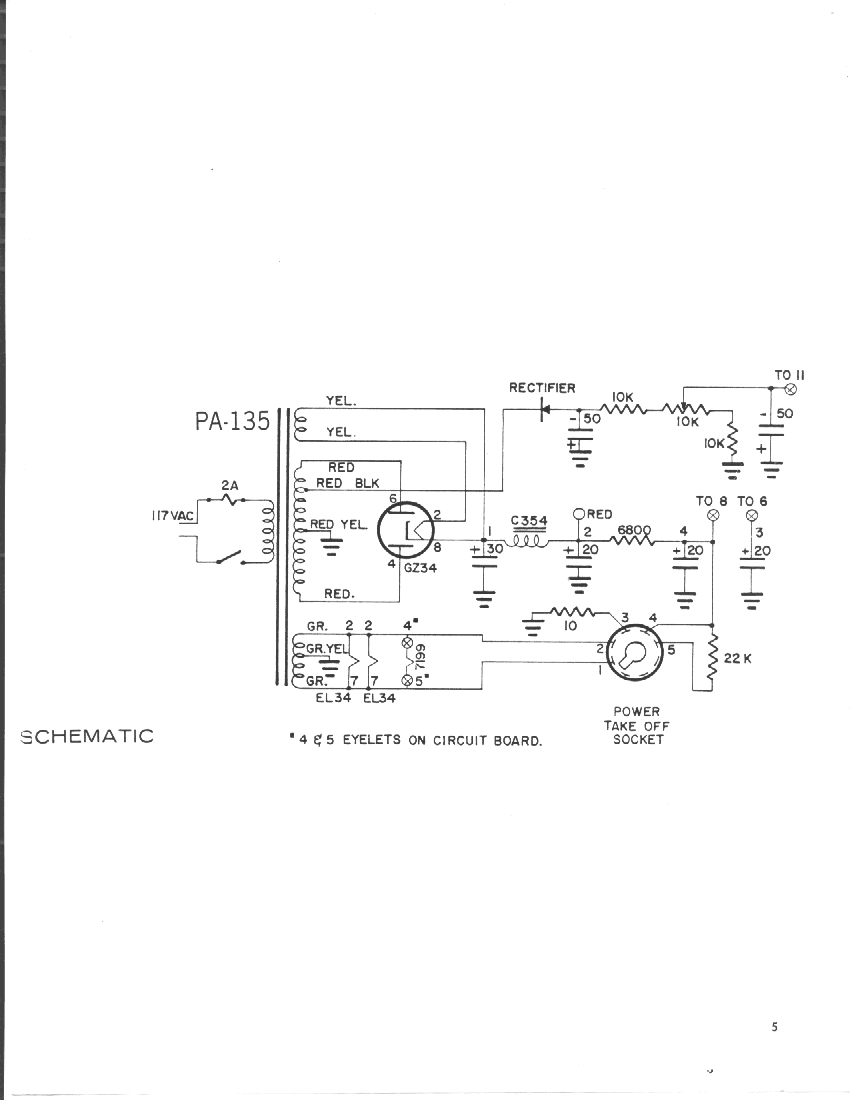
Page 5 - Power Supply Schematic
Page 6 - More Wiring, Adjustment & Use
Page 7 - Use, Troubleshooting & Warranty
Page 8 - Warranty, Voltage Chart & Parts List
Page 9 - Photograph of Completed Chassis
Page 10 - Wiring detail (Oversize, 1 of 2)
Page 11 - Wiring detail (Oversize, 2 of 2)
BACK TO DYNACO INDEX PAGE
HOME